|
 |
| |
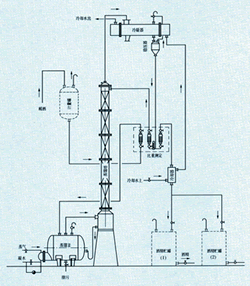
JH系列酒精回收塔 |
|
| |
用途:
酒精回收塔由塔釜、塔身、冷凝器、冷却器、缓冲罐、高位贮罐六个部件组成,可用于制药、食品、化工等行业的稀酒精回收。本设备与特料接触部分均采用1Cr18Ni9Ti不锈钢,具有良好的耐腐蚀性能,经久耐用,符合药品卫生要求。
|
|
| 名称\型号 |
JH200 |
JH300 |
JH400 |
JH500 |
JH600 |
JH800 |
| 塔釜容积(L) |
1000 |
1500 |
2000 |
2500 |
2500 |
3000 |
| 塔身高度(mm) |
6000 |
7000 |
7000 |
7000 |
7500 |
7500 |
| 高位罐容积(L) |
1000 |
1000 |
2000 |
2000 |
2000 |
2500 |
| 冷凝面积(m2) |
5 |
9 |
11 |
18 |
25 |
45 |
| 冷却面积(m2) |
1 |
1.5 |
2.2 |
4 |
6 |
8 |
| 换热面积(m2) |
3.0 |
6 |
6.5 |
10 |
15 |
26 |
| 回收能力(kg/h) |
45~50 |
90~110 |
150~160 |
280~300 |
430~450 |
600~650 |
| 回收浓度(%) |
> |
| 填料形式 |
不锈钢波纹网孔填料 |
| 设备重量(kg) |
1500 |
2200 |
3500 |
4000 |
4500 |
6800 |
外形尺寸(mm)
L×W×H |
2300×
700×7300 |
2600×
800×7500 |
2500×
1000×9000 |
3000×
1200×9000 |
3500×
1400×10000 |
4200×
1800×14000 |
|
|
|
| |
|
|
|
|
|