联系我们
>>> 干燥设备类 - - - ZLPG系列中药流浸膏喷雾干燥机
 
前  言  

    中药流浸膏由植物根、茎、叶提取而成,特别是醇提工艺,它含糖量高,在高温环境中易软化溶融,针对这种情况,本公司通过总结经验,吸收同行业同类产品的长处,开发出了中药流浸膏专用喷雾干燥机组。

工作原理  

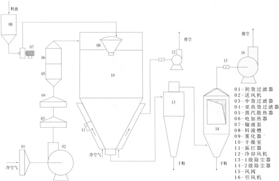
    在高压引风机的抽吸下,干燥介质(通常是空气)通过过滤加热后由热风分配器分配后进入干燥室,经雾化器雾化后的雾滴与热风接触,一并呈螺旋状下降运动,运动过程中水份蒸发,获得干粉。

与普通离心喷雾干燥机相比较之特点  
    塔径塔高作了相应调整;
    塔壁设置夹套冷却系统;
    底锥角度变小;
    含尘引风管采用快装法兰联接,拆卸清洗方便。
供用户选择的配置  

    PLC程序控制系统;
    触摸屏动画显示工艺流程;
    模糊控制系统;
    雾化器变频调速。

工艺流程图  
主要技术参数  
项目
ZLPG10
ZLPG25
ZLPG50
ZLPG100
进风温度(℃)
120-180
120-180
120-180
120-180
出风温度(℃)
65-85
65-85
65-85
65-85
水分蒸发量(kg/h)
5-12
15-25
30-50
60-100
喷头传动方式
压缩空气驱动
电机驱动
电机驱动
电机驱动
喷头转速(r.p.m)
25000
18000-25000
18000-22000
18000-22000
雾化器盘径(mm)
65
120
120
130
热源
电+蒸汽
电+蒸汽
电+蒸汽
电加热功率(kw)
18
36
48
72
塔径(mm)
1300
2300
2860
3360
塔高(mm)
2330
4900
6400
7200
江阴市干燥设备制造有限公司 版权所有(C)2003
网络支持 中国化工网 ChemNet.com 网盛科技
首页 公司概况 荣誉证书 产品中心 商务定单 化工e圈 联系我们