| 节能效益,按WZ1000型计算,一年节约蒸汽3500吨,节约水9万吨,节约电8万度,折人民币10-15万元。(与同规格的单效对比)
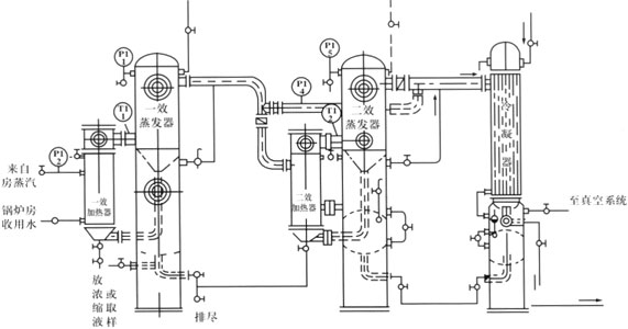
本浓缩器采用二效同时蒸发,二次蒸汽得到充分利用既节省了锅炉的投资,又节约能耗,能耗与单效浓缩器相比降低40%。
本设备采用外加热自然循环与真空负压蒸发方式,蒸发速度快,浓缩比重大。液料在全密封中无泡沫浓缩,用本设备浓缩出来的药液,具有无污染,药味浓。清洗方便(打开加热器的上盖即可)。
本设备与液料接触部位均采用SUS304不锈钢制成。加热器、蒸发器、外加保温,保温外层用磨砂不锈钢薄板装饰,使设备符合GMP标准。

双效蒸发器工艺流程图 |