| 3 工程分析 |
| 3.1现有项目 |
| 3.1.1现有项目基本情况 |
| 苏州兆丰化工总厂于2002年投资1900万元在海门市临江新区青龙化工园区成立海门兆丰化工有限公司建设年产150吨四聚乙醛、500吨邻苯基苯酚、40吨芝麻酚生产项目,同年8月通过南通市环保局审批(通政环[2002]108号文)并开始建设。2003年4月现有项目建设完成,2003年5月至8月进行试生产,2003年12月南通市环境监测中心站对现有项目的环境保护设施进行竣工验收监测,2004年通过南通市环保局组织的竣工环保验收。500吨邻苯基苯酚、40吨芝麻酚生产项目已于2007年停止生产,因此目前厂内实际生产的产品只有四聚乙醛。海门兆丰现有项目生产能力见表3.1-1。 |
 |
| 现有项目主要公用辅助工程如下: |
| ⑴给水: |
| 现有项目生产工艺消耗水、循环水补充水、消防用水和生活用水依托园区现有的供水管网。用水接入管网DN150,供水压力约0.3MPa。年供水量约9440t。 |
| 厂区供水系统分为:生产用水系统、消防用水系统、生活水系统、循环冷却水系统。 |
| ① 生产用水系统 |
| 现有项目生产用水取自园区工业水给水管网,厂区内设供水泵站,生产用水供水管网,管网环状布置。 |
| ② 生活水系统 |
| 取自园区生活水供水管网,工厂设独立的生活用水系统,供水管线枝状布置。 |
| ③循环冷却水系统 |
| 现有项目建有循环水站,设250m3/h冷水塔1座,配设3套循环水泵,其中工作流量Q=100m3/h 1台,Q=50m3/h 2台,扬程H=50m。配建300m2循环水池,作为企业冷却循环和生产备用水池。现有项目循环水用量100m3/h。 |
| ④消防水系统 |
| 消防水系统主要用于建筑物、生产装置消防用水。室内消防水量按10L/s考虑,室外按25L/s考虑,总消防水量为35L/s,火灾延续时间按3h计,消防储备水量为300m3(与循环水池共用),消防水供水系统设计为:厂区消防水管网环状布置、设置半地下式消火栓。 |
| ⑵排水: |
| 拟建项目排水系统严格按照清污分流的原则设置,排水系统分为生产工艺废水排水管网、生活污水排水管网和雨水排水管网三大体系。 |
| a.生产工艺废水排水系统: |
| 全部生产工艺过程中排出的废水(包括生产区初期雨水和地坪冲洗水)经自建污水预处理装置进行预处理后,接入园区污水处理厂管网。 |
| b.生活污水排水系统: |
| 办公楼、综合楼等生活排水,经自建污水处理装置预处理后,接入园区污水处理厂管网。 |
| c.雨水排水系统 |
| 厂区道路排雨水、建筑物屋顶排雨水,进入雨水系统,排入园区附近河流。 |
| ⑶供电: |
| 供电由园区10kV、35kV电网接入,厂区内设10KV/0.4KV变配电间,电源电压380/220V。变配电间内设1台400KVA的干式变压器,现有项目实际用量为295KVA。 |
| ⑷供热: |
| 现有项目采用园区集中供热,由海门大千热电厂提供。现有项目供气量约10000t/a。 |
| ⑸制冷: |
| 现有项目设有3台氨冷机组,分别为2台25万大卡和1台10万大卡,配套建设100m3的盐水池和3m3氨储槽。现有项目年耗冷量50万大卡。
|
| ⑹贮运 |
| 现有项目需储存的物料主要有原辅材料、产成品,分别存放于车间和仓库内。储存情况具体见表3.1-2。 |
 |
| 运输方式:根据货物物化性质、产地、运输量及公司交通运输现状,现有项目外购原料采取汽车运输方案;公司配套原料、辅助材料采用人力、叉车或管道运输。厂外所有运输均依托当地社会运力,本工程不自备运输设备。项目涉及的危险品均委托有资质的运输公司危险化学品车辆运送。 |
| 现有项目公用及辅助工程见表3.1-3 |
 |
 |
| 3.1.2现有项目四聚乙醛简介 |
| 海门兆丰由于市场原因对企业现有生产进行了调整, OPP与芝麻酚于2007停产,以后也不再生产,因此现有项目的介绍仅针对四聚乙醛进行。 |
| (一)原辅材料、能源及其用量 |
| 青龙化工园区所处陆域为长江滩涂地,地层基本为沙土沉积,平均承载力标准值为120Kpa,可作为一般建筑物的天然地基持力层。 |
 |
| (二)生产工艺 |
| 乙醛在低温下发生聚合反应,生成了四聚乙醛和三聚乙醛,其中三聚乙醛是液体,占绝大多数,四聚乙醛是固体,再用过滤机和离心机把固体和液体完全分离,液体三聚乙醛转移到地罐,固体四聚乙醛用少量清水冲洗,冲洗后的水带有乙醛,废水进入污水池。母液(三聚乙醛)进入解聚反应釜,在加热情况下(50℃),三聚乙醛分解又得到乙醛。解聚得到的乙醛纯度也在98%以上,可直接进入聚合反应釜参加聚合。冲洗后的固体四聚乙醛,送去稳定处理釜,加入稳定剂(比例约为2‰),然后转移到烘干机中烘干即得到产品。 |
| 聚合反应是放热反应,在-20~-15℃下进行;解聚反应是吸热反应,在40~50℃下进行。 |
| 分离:聚合反应结束后,先通过高效密闭式过滤机将固液初步分离,再用离心机把固体和液体完全分离,两次分离得到的液体三聚乙醛和乙醛转移到地罐,固体四聚乙醛留在离心机内,用少量清水冲洗,冲洗后的水带有三聚乙醛和少量的乙醛,产生废水进入污水池。在用离心机分离时,由于高速旋转产生的旋风,会有废气产生,污染物是三聚乙醛、乙醛、氯化氢。 |
| 水洗:分离后的固体就是四聚乙醛,但其中含有三聚乙醛和乙醛,需要冲洗。每批用水约250公斤,产生水洗废水。 |
| 解聚:母液(三聚乙醛和乙醛)进入解聚反应釜,在加热情况下(50℃),三聚乙醛分解又得到乙醛。解聚得到的乙醛纯度也在98%以上,可直接进入聚合反应釜参加聚合。三聚乙醛可完全转化为乙醛,没有什么损耗。由于解聚在加热的情况进行,乙醛又是一种极易挥发的物质,所以在生产中有无组织排放的废气,主要是乙醛。另外,在聚合时加入的催化剂盐酸在分离时进入了液体中,它无法发生解聚,最后只能以废水形式排放。 |
| 稳定处理:冲洗后的固体四聚乙醛,送去稳定处理釜,加入稳定剂(比例约为2‰)。 |
| 烘干:稳定处理后的四聚乙醛在35℃-40℃下用高效气流烘干机进行烘干,由于受热烘干时有少量的四聚乙醛分解成乙醛,但由于烘干时间短(只有两秒钟),温度又很低,所以其中的乙醛不会全部挥发出来,还又一部分残留在产品当中。烘干时有少量的四聚乙醛分解成乙醛,变成废气。 |
| 四聚乙醛合成反应式: |
 |
 |
| 图3.1-1 四聚乙醛生产工艺流程图 |
| (三)现有项目水平衡 |
| 现有项目蒸汽平衡见3.1-2,水平衡见图3.1-3。 |
 |
| 图3.1-2 现有项目蒸汽平衡图(t/a) |
 |
| 图3.1-3 公司现有项目水平衡图(m3/a) |
| 3.1.3现有项目产污排污状况 |
| (一)废水 |
| (1)废水产生情况 |
| 现有项目废水主要来自四聚乙醛生产废水、地面冲洗废水、废气吸收废水、及员工生活污水,废水量3675m3/a,主要污染因子是COD、SS、氨氮。 |
| (2)水污染防治措施 |
| 现有项目产生的废水经混合后,由厂内已建的污水处理设施处理,具体采用厌氧+好氧的生活处理工艺,水处理工艺流程如下: |
 |
| 图3.1-3 现有项目废水处理工艺流程图 |
| 海门市环境监测站对海门兆丰废水监督监测的情况见表3.1-5。 |
 |
| 根据表3.1-5,现有项目废水污染因子排放浓度取2011年废水监督监测平均值,具体见表3.1-6。 |
 |
| (二)废气 |
| (1)废气产生情况 |
| 现有项目废气主要是四聚乙醛生产过程中产生的,具体如下: |
| 1、废液分离时有少量乙醛废气产生。原因是:为了达到工艺的要求必须选用高分离因子的离心机,但是市场上没有全密闭式的离心机,加上离心机高速旋转引起的旋风,导致物料气味的散发。 |
| 2、整个生产工艺系统的平衡管放空口。整个四聚乙醛车间是一个密闭的系统,为了安全,整个系统安设了一个放空平衡管,以平衡各个反应釜和储罐的压力。这个放空口会有散发出的乙醛。 |
| 上述废气经冷凝+活性炭吸收+水喷淋处理后排放通过现有的30m高排气筒排放。现有项目废气排放情况见表3.1-7。 |
 |
| (2)废气污染防治措施 |
| 四聚乙醛工艺废气的主要成分是乙醛,它是一种极易挥发的液体,如果排放量稍大,就会引起人的不适感。因此兆丰化工采用冷凝+活性炭吸收+水喷淋的方法进行处理,具体如下: |
| 1、把无组织排放的气体收集起来,成为有组织排放。 |
| 离心机处散发的气体属无组织排放,建设方设计了一个半密闭式的离心机,上方留一个抽气口,把无组织散发的乙醛集中后进行吸收净化。 |
| 2、深冷回收。 |
| 把散发的乙醛冷凝下来回收。由于乙醛的沸点很低,采用了-15℃的盐冷水冷凝,可将50%的乙醛回收。 |
| 3、一次水吸收 |
| 用水吸收塔把废气中的绝大部分乙醛吸收到水中,排到污水池进行后处理。由于乙醛极易溶于水,这次吸附的效率是很高的,处理效率在90%左右。 |
| 4、活性碳吸附 |
| 在冷冻的情况下,用两个吸附塔把没有被水吸收的乙醛吸附下来,待活性碳吸附饱和后,交由有资质单位回收处置。 |
| 5、二次水吸收 |
| 最后把通过吸附塔的气体分散开再经过水过滤,最后排空。经过处理,废气中的乙醛98%可以被回收下来。 |
| 具体见废气处理流程示意图3.1-4。 |
 |
| 图3.1-4 现有项目废气处理流程示意图 |
| (三)固废 |
| 现有项目中产生的固废主要为废活性炭、水处理污泥和生活垃圾。其中废活性炭和水处理污泥交由有资质单位处置,生活垃圾由环卫部门清运。2011年全厂固废产生及治理情况见见表3.1-8。 |
 |
| 3.1.4现有项目环保设施验收监测情况 |
| 南通市环境监测中心站于2003年12月4日~12月6日对公司现有环保设施装置进行了监测和环境管理检查。 |
| (一)废水 |
| 由于现有项目验收监测时,园区污水处理厂仍为建设完成,厂区废水经厂内废水处理站处理后执行《污水综合排放标准》(GB8978-1996)表4中的一级标准,目前厂内废水经厂内废水处理站处理后排入园区污水处理厂,其排放的废水执行GB8978-1996《污水综合排放标准》中三级标准。 |
 |
| (二)废气 |
| 废气验收监测情况具体见表3.1-10、3.1-11。 |
 |
| 监测结果表明,现有项目废气经处理后,达到了《大气污染物综合排放标准》(GB16297-1996)表2中的二级排放标准的限值。 |
 |
| 监测结果表明,该公司的厂界无组织排放废气符合《大气污染物综合排放标准》(GB16297-1996)表2中的二级排放标准中的无组织排放监控浓度的限值。 |
| (三)噪声 |
| 现有项目噪声验收监测情况见表3.1-12。 |
 |
| 由于现有项目环保批复早于园区环保批复,现有项目环保批复要求厂界执行《工业企业厂界噪声标准》GB12349-90中的Ⅰ类标准,海门兆丰化工有限公司的厂界噪声各测点中C1、C2昼夜噪声和C3、C4、C5夜间噪声都超过《工业企业厂界噪声标准》GB12349-90中的Ⅰ类标准。 |
| 之后海门青龙港园区建成,根据园区规划环保批复,园区声环境执行3类区标准,上述监测结果表明, 海门兆丰化工有限公司的厂界噪声各测点均符合《工业企业厂界噪声标准》GB12349-90中的Ⅲ类标准。 |
| 表3.1-14 环评批复落实情况对照表 |
| 序号 |
检查内容 |
执行情况 |
| 1 |
严格实施雨污分流、清污分流。全厂各产品工艺废水须进行预处理,预处理后的废水及地面冲洗水、初期雨水、生活废水须一并纳入专门设置的废水处理装置进行有效处理,符合《污水综合排放标准》(GB8978-1996)表4中一级标准后方可排放至化工园区排污总管。待青龙化工园区污水处理厂建成投运后,可预处理至三级标准后送污水处理厂处理。各产品废水须经回收预处理后再排入污水处理装置。全厂废水处理设施须委托有资质的单位设计、施工,考虑到生产废水水质的波动性,废水处理规模应适当放大。最终污水处理方案报我局备案。 |
已实施雨污分流,青龙化工园区海门市达源水务有限公司已建成投运后,因此厂内污水经预处理达到接管标准后接入园区污水管网。 |
| 2 |
认真落实环评中提出的各项工艺废气的回收处理措施,对四氯乙醛生产废气、芝麻酚生产废气及环己酮缩合工段废气进行收集净化处理,各项污染物符合《大气污染物综合排放标准》(GB16297-1996)表2中二级标准及相关手册参考标准(详见环评)后高空排放,排气筒高度不得低于15米。 |
四聚乙醛工艺废气采取相应治理实施后达标排放。排气筒高度30m,符合要求。共设置废气排气筒1个。 |
| 3 |
厂区内须合理布局,尽量将高噪声设备远离厂界。循环水泵和烘干机房等高噪声设备必须采取有效的隔声降噪措施,以确保厂界噪声符合《工业企业厂界噪声标准》(GB12348-90)中Ⅰ类区标准,且不扰民。 |
园区建成后,厂界噪声符合《工业企业厂界噪声标准》(GB12348-90)中昼夜Ⅲ类标准。 |
| 4 |
铜粉须回收利用,污水处理污泥等固体废弃物须妥善处置,并到南通市固废管理中心办理相关转移手续。 |
芝麻粉停产,因此不再有铜粉产生。各类固废合理处置,签订了相关协议。 |
| 5 |
积极开展清洁生产审计,通过清洁生产来减少物耗和三废产生量,减轻末端污染治理的负荷。强化事故风险防范措施,制定事故应急联动预案,一旦发生生产事故紧急停车,防止因非正常生产及事故导致环境污染。 |
公司成立了环保工作领导小组,制定了规章制度,明确了环保责任人。制定了事故应急预案及报告制度。 |
| 6 |
按《江苏省排污口设置及规范化整治管理办法》,合理设置水、气排污口,安装废水流量计和COD在线监测仪树立排口标志牌。 |
污水排口安装了流量计、COD在线监测仪,树立了标志牌。排气筒设置了监测采样口,未安装标志牌。 |
| 3.1.8现有项目环境风险回顾 |
| 一、现有项目危险源项识别 |
| 现有项目建有贮罐、仓库等存储原料化学品,按照化学品性质以及危害特性分类存放于不同的设施内,厂内主要物料的存储情况见表3.1-2。 |
| 对照风险评价导则附录A1中风险物质名录,海门兆丰化工有限公司现有项目生产所用部分原料中乙醛、盐酸等属于名录控制范围内,须进行风险控制。 |
| 二、现有项目风险防范措施 |
| 海门兆丰根据现有项目可能发生的事故隐患采取一下必要的预防措施: |
| 1、合理布局 |
| 对危险品仓库进行重点防范,保证消防信道的畅通。 |
| 2、安全教育 |
| 定期组织开展全员安全教育和业务技术培训,岗位操作人员应熟悉事故应急操作和不正常紧急开、停车,会使用灭火器材,会报警,消防人员要经常开展业务技术训练和突发性事故应急训练。重视驾驶员的培训和进行危险品运输的安全教育。 |
| 3、安全管理 |
| 防火:车间所用的乙醛是易燃易爆,进入生产区禁止各种形式的明火和火种,在大门和醒目位置设有禁火禁烟标志。若需使用明火,需办理动火证,做到安全措施落实方可动火。在特殊部位动火要做到认真分析,用盲板隔绝,确保安全,要严格遵守厂部制订的安全管理制度。 |
| 防爆:生产车间全部采用防爆电机、防爆继电器、防爆开关、防爆灯。并定期由设备科进行检查、登记,有损坏处要及时维修。进入有关容器要办理入罐作业手续。特殊情况要办理动火分析认证,并设有室外监护人,遇计划检修有置换计划,安全员到现场监察、监护。 |
| 项目竣工投产前必须经消防部门、安全部门确认安全后方可投入生产。 |
| 4、建立健全安全制度 |
| (1)值班制度 |
| 建立24小时值班室制度,厂部有三级值班制度(厂领导值班、车间领导值班、职能科室值班),保证有问题能及时解决。 |
| (2)例会制度 |
| 每星期一、四召开生产碰头会、调度会,及每月15日的安委会。 |
| (3)检查制度 |
| 每月坚持安全、设备检查二次,对事故隐患及时整改,整改率达100% |
| 5、突发事故的对策及应急方案 |
| (1)处理方案 |
| 如有大量乙醛泄漏,首先要关闭乙醛储罐的出口阀门,必要时要先卸压,同时通知上级领导。周围禁止一切火种,禁止车辆接近。如果因催化剂滴加多快造成反应锅里压力过高,此时应立即停止滴加催化剂,增大冷却水的流量,同时密切观察尾气冷凝器的压力,如果压力过高,可适当开阀放气,此时应注意任何形式的火种出现。 |
| (2)处理程序 |
| 如发生爆炸、泄漏事故,应立即通知所在岗位人员,尽可能采取相应措施,停车、卸压、用灭火器材或用水扑救。同时要及时向领导汇报、报警。等指挥部安排的紧急救援小组到达现场后,要在总指挥的统一指挥下,根据对危险目标潜在危险的评估,按照指挥部的布置有条不紊的进行扑救工作。把事故控制在最小范围内,最大限度的减小人员伤亡和财产损失。 |
| (3)紧急安全疏散 |
| 在发生重大化学事故,可能对厂区内外人群安全构成威胁时,此时应将相应的阀门切断,防止事故扩大。同时向上级领导汇报,必须在指挥部统一指挥些,进行紧急疏散,同时要对与事故应急救援无关的人员进行疏散。事故严重时可采用大队广播。 |
| (4)抢险、抢修、救护 |
| 乙醛泄漏或爆炸时,首先切断有关阀门,用水进行稀释,降低乙醛浓度和在空气中的挥发量,后戴好防毒面具进行抢修。以最快的速度及时堵漏排险,消灭事故。如发生爆炸,要保护好现场,以便进一步调查事故真相。 |
| 发生乙醛泄漏,有皮肤灼伤,在岗位上用清水冲洗,到卫生所治疗。如发生爆炸,有人员伤亡,首先要做好自救互救,并立即简单包扎,送医院抢救。 |
| 3.1.9现有项目存在问题及以新带老措施 |
| 海门兆丰化工有限公司于2003年建成,经过多年的发展,企业在环保方面存在一些,具体问题及解决方法如下:
|
| 1、对初期雨水未进行有效收集
|
| 海门兆丰目前仅进行了雨污分流,建设了雨水管网,但对初期雨水未进行收集处理,使得初期雨水与后期的雨水一起进入园区水环境,存在水环境事故隐患。此次拟建项目建成时,企业将对初期雨水进行收集,送入厂内污水处理设施处理,不直接排入外环境。
|
| 2、未按要求设置危险固废暂存场所
|
| 海门兆丰现有项目产生的危险固废存储于生产车间内,未设置专门场所进行贮存。此次拟建项目建设,企业新建固体废物暂存场所60m2,用于堆放厂内产生的固体废物,固废堆场应满足《危险废物贮存污染控制标准》(GB18597-2001)和《一般工业固体废物贮存处置场污染控制标准》(GB 18599-2001)中的相关规定。
|
| 3、现有项目卫生防护距离内仍有敏感目标。
|
| 海门兆丰现有项目全厂设置了200m的卫生防护距离,目前,在该防护距离内仍有原青东村(现青龙港村1、2组)12户居民未拆迁安置,根据《省政府办公厅关于切实加强化工园区(集中区)环境保护工作的通知》(苏政办发[2011]108号)中“严格落实建设项目卫生防护距离要求,卫生防护距离内环境敏感目标未搬迁完毕的,项目不得试生产”的要求,拟建项目试生产前,卫生防护距离内的居民需拆迁安置到位。
|
| 海门市临江新区青龙化工园区对拆迁安置工作制定了较为详细的分步实施计划,预计三年内完成拆迁安置任务,保证居民的生活环境质量和人身安全,具体见附件。
|
| 海门兆丰目前仅进行了雨污分流,建设了雨水管网,但对初期雨水未进行收集处理,使得初期雨水与后期的雨水一起进入园区水环境,存在水环境事故隐患。此次拟建项目建成时,企业将对初期雨水进行收集,送入厂内污水处理设施处理,不直接排入外环境。
|
| 4、污水处理设施发生变化
|
| 海门兆丰现有项目建成时,园区污水处理厂还未建成,因此配套建设的污水处理设施出水浓度按照《污水综合排放标准》(GB8978-1996)表4中一级标准设计,尾水直接排入长江,污水设施设计处理能力30m3/d,采用厌氧+好氧的生化处理工艺。
|
| 2007年11月园区污水厂建成通过验收,海门兆丰产生的废水经预处理达到三级排放标准后即可接入园区污水处理厂,因此企业将现有的污水处理设施具体运行参数较原设计进行了调整(具体为各工段停留时间的改变),使得该污水处理装置出水浓度升高,符合《污水综合排放标准》(GB8978-1996)表4中三级标准。海门兆丰应将该部分变化内容以书面形式上报海门市环境保护局,由环保部门批准认可,同时对增加的排污总量应作出申请,调整相关内容。
|
| 3.2.2项目建设内容 |
| 拟建建设的主体工程及产品方案见表3.2-1,产品质量标准见表3.2-2。 |
 |
 |
| 拟建项目公用工程情况如下: |
| ⑴给水 |
| 拟建项目生产工艺消耗水、循环水补充水、消防用水和生活用水依托厂内现有的供水管网。用水接入管网DN150,供水压力约0.3MPa。年新增供水量约10142t。 |
| 现有厂区供水系统分为:生产用水系统、消防用水系统、生活水系统、循环冷却水系统。 |
| ①生产、生活用水系统 |
| 拟建项目生产、生活用水取自园区工业水给水管网,依托厂内现有供水管网。 |
| ②循环冷却水系统 |
| 项目现有循环水站,设250m3/h冷水塔1座,目前循环水用量为100m3/h,仍有余量,拟建项目新增循环水量50m3/h,因此现有循环冷却水系统能够满足拟建项目的需求,无需新建。 |
| ③消防水系统 |
| 消防水系统依托厂内现有设施,无需新建。 |
| ⑵排水 |
| 拟建项目排水系统严格按照清污分流的原则设置,排水系统分为生产工艺废水排水管网、生活污水排水管网和雨水排水管网三大体系,依托厂内现有管网,拟建项目新增废水量8.67m3/d。 |
| 供电由园区10kV、35kV电网接入。海门兆丰现有变压器容量450KVA,现有项目实际用电负荷295KVA,仍有余量。拟建项目建成后,新增用电负荷100KVA,因此现有供电设施能够满足拟建项目的需求,不需扩建。 |
| ⑷供热 |
| 拟建项目采用园区集中供热,供气量约10980t/a,由海门大千热电厂提供。 |
| ⑸贮运 |
| 拟建项目需储存的物料主要有原辅材料、产成品,分别存放于罐区和仓库内。原材料和产属于危险化学品且大多为液体,贮存于罐区内,固体原料及产品分别贮存于综合仓库内。 |
| 拟建项目建成后厂内罐区、仓库分布具体如下。 |
 |
 |
| 运输方式:根据货物物化性质、产地、运输量及公司交通运输现状,本项目外购原料采取汽车运输方案;公司配套原料、辅助材料采用人力、叉车或管道运输。厂外所有运输均依托当地社会运力,本工程不自备运输设备。项目涉及的危险品均委托有资质的运输公司危险化学品车辆运送。 |
| 拟建项目建成后全厂公用及辅助工程见表3.2-5。 |
 |
 |
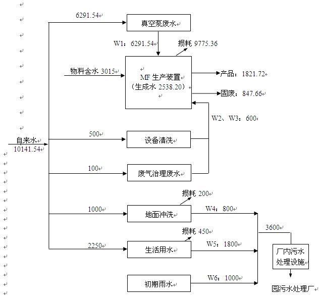
| 3.5 污染源强及污染物排放量 |
| (一)水污染物 |
| 拟建项目没有生产工艺废水,产生的废水包括真空泵废水(W1)、设备清洗废水(W2)、废气治理废水(W3)、地面冲洗废水(W4)、生活污水(W5)和初期雨水(W6),其中废水W1-W3作为工艺水回用,因此拟建项目各类废水产生及排放情况分别见表3.5-1。拟建项目建成后全厂废水产生及排放情况见表3.5-2。 |
| (二)大气污染物 |
| 1、拟建项目有组织废气产生环节有: |
| (1)MF生产过程中磺化工段会有硫酸雾(G1)产生,经水环真空泵水吸收处理后,由排气筒PQ1(15m)排放; |
| (2)MF生产过程中缩合工段会有甲醛(G2)产生,经水环真空泵水吸收处理后,由排气筒PQ1(15m)排放; |
| (3)MF生产过程中喷雾干燥工段会有粉尘(G3)产生,经布袋除尘和水喷淋处理后,由排气筒PQ1(15m)排放; |
| 2、拟建项目无组织废气产生环节 |
| 项目无组织排放的废气主要为MF车间内生产工艺过程的无组织挥发废气、真空泵尾气、储罐区挥发的废气,参照同类厂家情况,车间无组织排放量按照硫酸总量的0.02%估算,甲醛总量的0.1%估算,储存区无组织排放量硫酸按照储存量的0.01%估算,甲醛按照储存量的0.04%估算。 |
| 拟建项目废气污染物产生情况和排放分别见表3.5-3,无组织废气排放情况见表3.5-4。 |
| 3、非正常排放 |
| 在废气处理设施发生故障时,对环境的污染影响也相应加大。本项目考虑最不利情况,即水吸收循环泵故障,布袋除尘器效率下降50%处理效率大大下降的情况下,各污染物的非正常排放情况,源强列于表3.5-5。 |
 |
 |
 |
| (三)噪声 |
| 本项目机械设备数量较多,大部分均安置在厂房内,其中噪声值较高、对环境可能有影响的声源主要有冷冻机组、真空机组、冷却塔及相关生产设备等设备。 |
 |
| (四)固体废物 |
| 本项目产生的固体废物主要包括压滤残渣、水处理污泥和生活垃圾。其中压滤残渣的主要成分为硫酸钙,可作为制砖原料综合利用,水处理污泥按照国家危险废物名录为危险废物,分类编号为HW42,委托启东市金阳光危险废物处理有限公司焚烧处置,生活垃圾委托环卫部门安全填埋处置,全厂固废产生处置情况见表3.5-7。 |
 |
| 4.3 设备水平 |
| 搬迁项目采用的设备均为当前国内最新产品,现有厂区生产设备均不搬入新厂区主要设备的先进性有: |
| 1、反应釜是拟建项目生产中的关键设备,该反应釜均采用国内先进的设备,采用仪表及集散控制系统DCS计算机监测、控制系统,可以对传质传热过程进行有效的控制,最大限度减少能量的损耗。 |
| 2、反应釜外壳、管道的外壳均包裹保温层,既可减少热损失、减少能耗,又能起到有效的防烫作用,大大地提高了职工的安全保护。 |
| 3、各类液体物料的输送管线均为专管专用,不会发生相互干扰影响。溶剂输送选用高效密封隔膜泵,有效地避免物料泄漏。 |
| 4、采用喷雾干燥塔进行干燥,其工作原理是空气通过过滤器和加热器,进入干燥塔顶部的空气分配器,然后呈螺旋状均匀进入干燥室,料液由料液槽经过滤器由泵送至干燥塔的离心雾化器,使料液喷成极小的雾状液滴,料液与热空气并流接触,水份迅速蒸发,在较短的时间内干燥为成品。喷雾干燥具有以下优点: |
| ⑴干燥速度快。料液经离心喷雾后,表面积大大增加,在高温气体中,瞬间就可蒸发95-98%的水份。 |
| ⑵适用范围广。根据物料的特性,可以用于热风干燥,离心造粒和冷风造粒,大多特性差异很大的产品也能使用其干燥。 |
| ⑶产品性能好。由于干燥过程是在瞬间完成的,产品的颗粒基本上保持近似液滴的球状,因此具有良好的分散性、流动性和溶解性。 |
| ⑷生产过程简化,操作控制方便。喷雾干燥通常用于固含量60%以下的容易让,干燥后,不需要再进行粉碎和筛选,减少了生产工序,简化了生产工艺,对于产品的粒径、松密度、水份,在一定范围内,可改变操作条件进行调整、控制、管理都很方便。 |
| 采用空气压滤机进行过滤,缩短了过滤时间,减少了能耗。 |